
INCH-POUND
MIL-DTL-3928/30
5 December 2014
DETAIL SPECIFICATION SHEET
SWITCHES, RADIO-FREQUENCY TRANSMISSION LINE (COAXIAL)
(ELECTRICALLY OPERATED) CLASS 5, 1P2T
This specification is approved for use by all Departments
and Agencies of the Department of Defense.
Requirements for acquiring the switches described herein
shall consist of this specification sheet and MIL-DTL-3928.
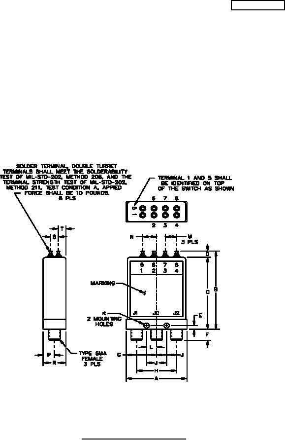
FIGURE 1. Switch configuration and schematic.
AMSC N/A
FSC 5985
For Parts Inquires submit RFQ to Parts Hangar, Inc.
© Copyright 2015 Integrated Publishing, Inc.
A Service Disabled Veteran Owned Small Business