
MIL-DTL-25879G
NOTE: The horizontal scan rate of the oscilloscope shall show the required pertinent data.
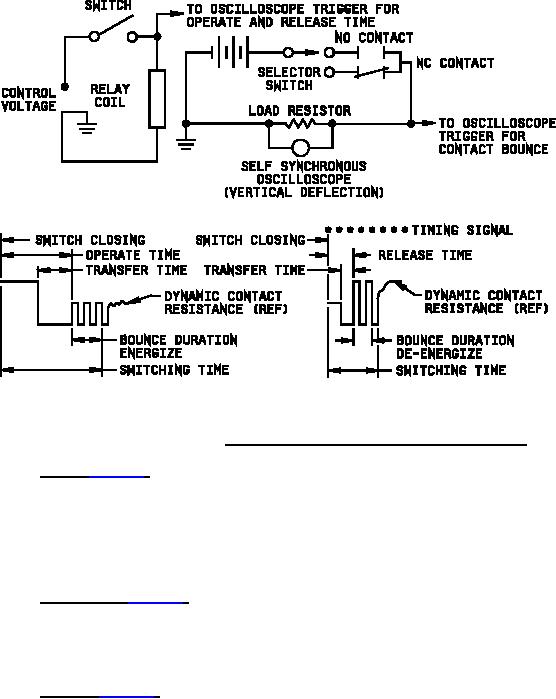
FIGURE 2. Typical circuit for switching time with typical traces.
4.7.6 VSWR (see 3.3.5). The VSWR increase caused by the insertion of the RF switch in a 50 Ω transmission line
and terminated in a 50 Ω resistive load shall not exceed 1.2:1. Conventional slotted lines using tuned bolometer
detecting attachment or sweep frequency techniques may be used. The use of crystal detectors is prohibited. The
loads used for termination shall be measured separately at the test frequencies. As a minimum requirement, tests
shall be made at .250, .325, .400, .950, 1.025, 1.100, 1.175, and 1.250 GHz and the measurements shall be
recorded. The above shall apply when the switch is positioned so that the input connects only to antenna 1 and
again when the input connects only to antenna 2.
4.7.7 Insertion loss (see 3.3.6). The attenuation caused by insertion of the RF switch in a 50 Ω transmission line
shall not exceed 0.2 dB at 1.250 GHz when the line is terminated in a 50 Ω resistive load and the switch circuit is
completed. The measurement shall be made using conventional measurement techniques. Care shall be exercised
in measurement since small errors can result in large deviations in final results. The average of three test runs shall
be used as a final result.
4.7.8 Isolation (see 3.3.7). The switch shall be so inserted between the signal generator and the slotted line that
they are connected by the switch and shall terminate in a resistive load equal to the characteristic impedance. The
termination resistor shall be adjusted for minimum standing wave ratio. The output of the signal generator shall be
adjusted to give a large reading on the decibel meter of the tuned amplifier. This reading shall be recorded. Without
changing the position of the switch contacts, the signal generator shall be connected to the other unused connector of
the switch. An additional terminating resistor equivalent to the characteristic impedance shall be connected to the
connector from which the signal generator was previously disconnected. Without disturbing any of the adjustments
made previously, a reading of the decibel meter shall be recorded. This reading should be much smaller than the
one recorded previously. The difference between these two readings is the attenuation between used and unused
channels of the switch. This measurement should be repeated for all other combinations of the connectors in the
switch. The attenuation, measured to the opposite terminal in either an energized or a de-energized condition, shall
be at least 40 dB. The signal source shall be a signal generator operating at 1.250 GHz and having a 4.5 kW peak
power source at a 0.1 percent duty cycle.
12
For Parts Inquires submit RFQ to Parts Hangar, Inc.
© Copyright 2015 Integrated Publishing, Inc.
A Service Disabled Veteran Owned Small Business