
INCH-POUND
MIL-DTL-15370/3F
22 October 2012
SUPERSEDING
MIL-DTL-15370/3E
7 May 2008
DETAIL SPECIFICATION SHEET
COUPLERS, DIRECTIONAL (COAXIAL, SERIES N CONNECTORS)
This specification is approved for use by all Departments and
Agencies of the Department of Defense.
The requirements for acquiring the couplers described herein
shall consist of this specification sheet and MIL-DTL-15370.
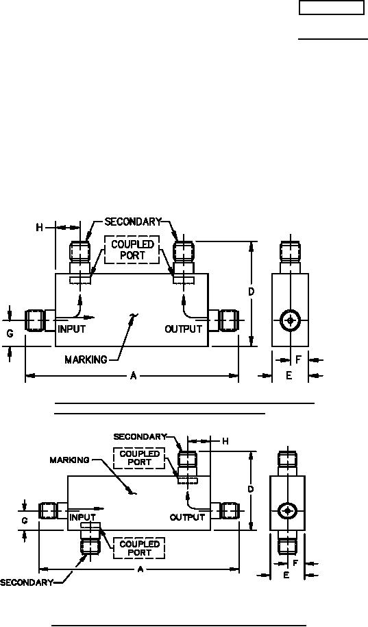
FIGURE 1. Dimensions and configuration for part numbers M15370/3-007,
M15370/3-009, M15370/3-015, and M15370/3-016.
FIGURE 2. Dimensions and configuration for part number: M15370/3-005.
AMSC N/A
FSC 5985